| 手机版  | 网站首页 | 淘宝网店 | 电子套件 | 图解教程 | 

电子基础 |
器件资料 |
PCB 技术 |
控制电路 |
音响电路 |
报警电路 |
通信电路 |
充电稳压 |
升压逆变 |
日常电器 |
工具仪表 |
单片机栏 |
其它电路 |
教学视频 |
在线客服
推荐文章
· NE555制作简易家用逆变器
· 简单的电鱼机制作
热门文章
· 简单的电鱼机制作
· 用继电器做个逆变器电路
· NE555制作简易家用逆变器
· 电子鞭炮制作
· 笔记本电源:12V转19V升压电路图
· MC34063扩流负电压输出电路图
· TL494做的250W可控硅逆变器
· 利用TL494组成的大功率稳压逆变器电
· 万用表9V电池代用电源
· 空气负离子发生器制作
相关文章
利用TL494组成的大功率稳压逆变器电
TL494做的250W可控硅逆变器
分立元件工频逆变器
250W电子逆变器电路图
SG3524制作简单逆变器
CD4017制作小功率UPS
简单的电鱼机制作
用继电器做个逆变器电路
NE555制作简易家用逆变器
您现在的位置: 电子制作网 >> 升压逆变 >> 正文

TL494逆变器电路图

更新时间:2017/6/24 10:09:48    阅读:27785    分享此文章:
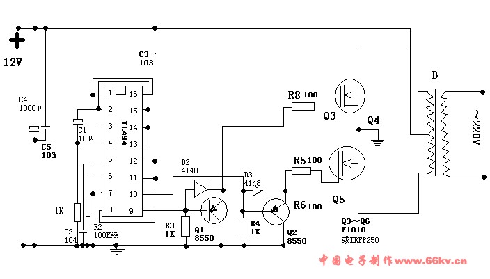
TL494是一种电压驱动型脉宽调制控制集成电路,利用这个集成电路可以做成逆变器。

TL494逆变器电路图如下图:

 

  • 上一条文章视频:
  • 下一条文章视频:
  • 手机版 | 联系我们 | 微信公众号 | 回顶部

    电子制作网 版权所有 | 鲁ICP备14015669号-4 | 鲁公网安备 37172902372223号